Рис. 3.53. Расположение деталей системы управления двигателем с впрыском топлива 2.0 литра
Рис. 3.54. Система управления двигателем - модели с впрыском топлива 2.0 литра
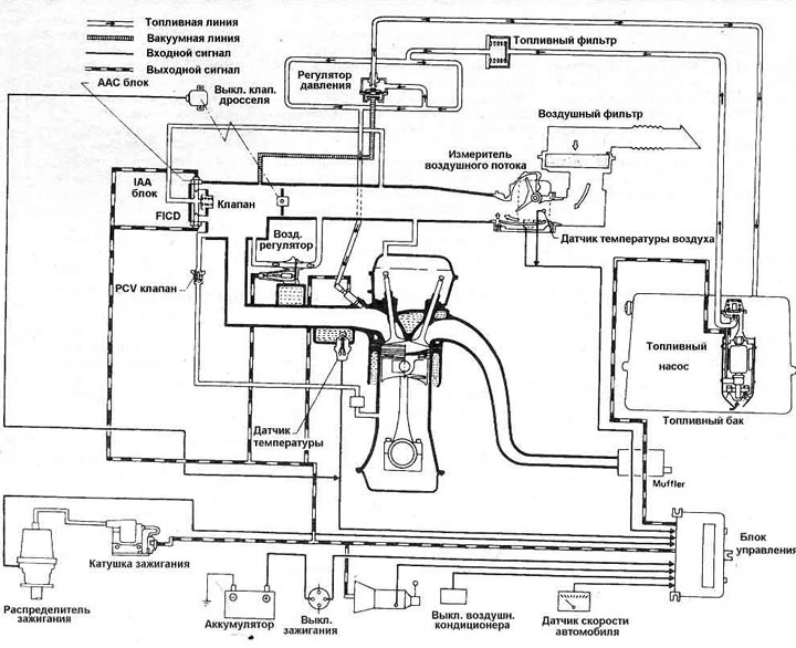
Топливная система начинается с топливного бака, в котором размещен электрический топливный насос. Он защищен сеточным фильтром на входной стороне и полнопоточным фильтром на выходной стороне. Когда включается зажигание и работает стартер, насос качает топливо в топливопровод. Давление топлива управляется вакуумным регулятором. Инжекторы управляются обмотками и открываются и закрываются электрическими импульсами от ECCS блока; нужный момент открывания определяется информации, которую блок получает от датчика угла распределителя зажигания. Обмотка инжектора отводит игольчатый клапан и позволяет определенному количеству топлива проходить от топливопровода через малый фильтр в каждый инжектор, к распылителю; все четыре форсунки включаются одновременно, дважды за каждый цикл работы двигателя.
Система индукции берет холодный воздух и пропускает его через фильтрующий элемент воздушного фильтра в измеритель воздушного потока. Там определяется температура поступающего воздуха и необходимый объем. Сила поступающего воздуха отклоняет откидную створку датчика, которая преобразовывает это движение в напряжение потенциометром; информация от этих двух датчиков поступает к ECCS блоку. Откидная створка датчика подпирается пружиной. Чтобы регулировать смесь воздух/топлива в режиме холостого хода, имеется обходной канал в измерителе воздушного потока который регулируется измерительным винтом. От измерителя воздушного потока воздух проходит через камеру дросселя к впускному коллектору. Выключатель дроссельного клапана установлен снаружи камеры дросселя и обеспечивает ECCS блок информацией о положении дроссельного клапана. Он имеет две пары кон- • тактов, один для режима холостого хода и один для полностью открытой дроссельной заслонки. Количество воздух в режиме холостого хода регулируется I АД блоком, установленным на впускном коллекторе, и управляет частотой холостого хода по сигналам от ECCS блока, регулируя количество воздуха, который обходит дроссельный клапан. Включаясь ECCS блоком только тогда, когда дроссельный клапан закрыт, и скорость транспортного средства меньше чем 5км/час, IAA блок pei-улирует воздух согласно сигналам блока управления, которые определены по информации предварительно запрограммированной в память. ГАА блок имеет регулировочный винт частоты холостого хода, вакуумный регулирующий клапан, ЛАС клапан и (только на моделях Executive) FICD клапан.
Сердце электронной системы - ECCS блок, он сопоставляет информацию относительно объема и температуры поступающего воздуха (измеритель воздушного потока), частоты вращения двигателя (система зажигания), положения дроссельного клапана (выключатель дроссельного клапана), и температуры двигателя (водный температурный датчик); он также использует данные скорости автомобиля (датчик скорости), включена ли система кондиционирования воздуха (если установлена). Блок управления посылает сигналы воздушному регулятору, ААС клапану и топливному насосу, к транзистору мощности и к топливным форсункам. Система отказоустойчивая, использует множество запрограммированных продолжительностей импульса инжекции в случае поломки измерителя воздушного потока и принимает установленные величины температуры воды в случае поломки датчика температуры.