Беларускі
Русский
English
Български
Український
Српски
Hrvatski
Română
Polski
Slovenský
Magyar
У закладкі
Артыкулы
Мапа
Кантакты
Пошук:
Almera
Maxima
Murano
Pathfinder
Patrol
Primera
Qashqai
Serena
Sunny
Teana
X-Trail
Іншыя
Murano 1
(2002-2007, бензін)
Галоўная
Мурано
Z50
(2002-2007)
Электраабсталяванне
Электрычныя схемы
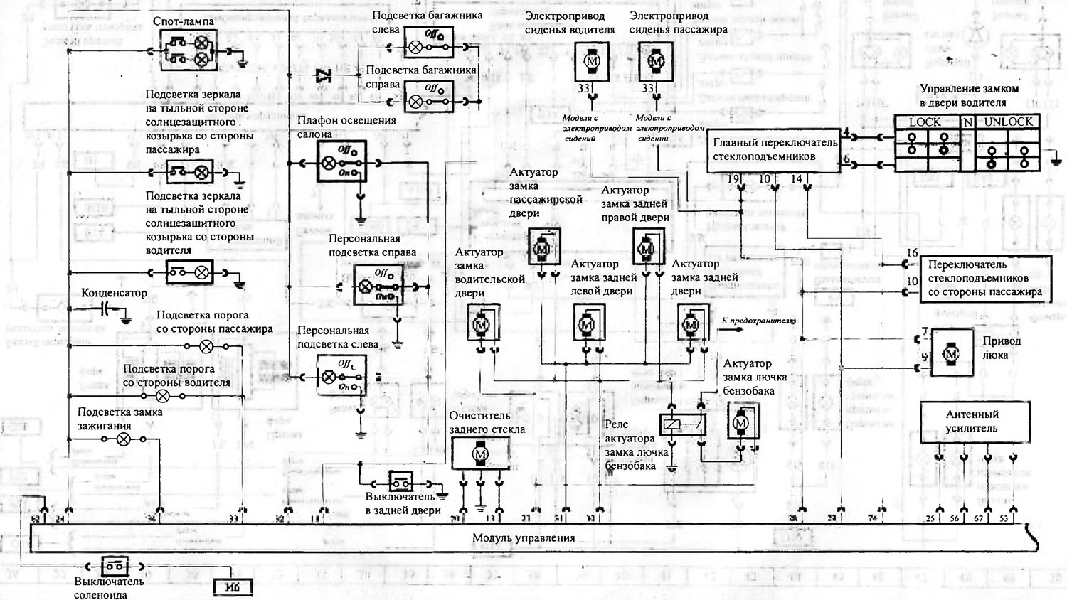
Схема 3. Схема ўнутранага асвятлення аўтамабіля, цэнтральны …
Схема 3. Схема ўнутранага асвятлення аўтамабіля, цэнтральны замак
(Nissan Murano Z50)
0
Схема 3. Схема ўнутранага асвятлення аўтамабіля, цэнтральны замак
Открыть большую картинку в новой вкладке »
Гэты артыкул даступны на:
рускай
,
англійскай
,
балгарскай
,
украінскай
,
сербскай
,
харвацкай
,
румынскай
,
польскай
,
славацкай
,
венгерскай
Артыкул быў правераны:
Філатаў Макар
Адправіць гэтую інфармацыю вашым сябрам:
◀ Папярэднія
Murano 1: Электрычныя схемы
Наступныя ▶
Схема 2. Схема вонкавага асвятлення аўтамабіля
Схема 1. Схема размеркавання энергіі
Схема 4. Схема кіравання трансмісіяй і блок ABS
Схема 5. Панэль прыбораў
Падобная інфармацыя для іншых мадэляў Нісан
➜ Схема і асобныя ланцугі ўнутранага асвятлення
Нісан Мікра 3 (2002-2010, бензін)
➜ Тыпавая схема электраабсталявання рухавікоў серыі DE
Нісан Санні 7 (1990-1998)
➜ Цэнтральны замак — агульная інфармацыя
Нісан Bluebird T12 (1986-1991)
➜ Сістэма змазкі рухавіка MR20DE — схема змазкі
Нісан X-Trail 2 (2007-2013, бензін)
➜ Схема разводкі вакуумных шлангаў і трубак
Нісан Серэна 2 (1999-2005)
➜ Агульная схема пракладкі джгутоў правадоў
Нісан Кашкай 1 (2006-2013)
Спасылка ў розных фарматах на гэты артыкул
TEXT
HTML
BB Code
Артыкул аб рамонце японскіх аўтамабіляў Нісан Murano 1 (2002-2007): Схема 3. Схема ўнутранага асвятлення аўтамабіля, цэнтральны замак: https://www.nissanbook.ru/by/Murano/Z50_g/electrics/schemes/shema-3-shema-vnutrennego-osvescheniya-avtomobilya-central-nyy-zamok
Нісан Murano 1 (2002-2007): Схема 3. Схема ўнутранага асвятлення аўтамабіля, цэнтральны замак
- артыкул на сайце www.NissanBook.ru аб рамонце японскіх аўтамабіляў кампаніі Nissan.
[url=https://www.nissanbook.ru/by/Murano/Z50_g/electrics/schemes/shema-3-shema-vnutrennego-osvescheniya-avtomobilya-central-nyy-zamok]Нісан Murano 1 (2002-2007): Схема 3. Схема ўнутранага асвятлення аўтамабіля, цэнтральны замак[/url] - артыкул на сайце www.NissanBook.ru аб рамонце японскіх аўтамабіляў кампаніі Nissan.
Каментары і водгукі наведвальнікаў
Каментароў пакуль няма
Колькі будзе 39 + 20 ?
Murano 1
(2002-2007, бензін)
Агульная інфармацыя
Увядзенне ў кіраўніцтва
Тэхнічнае абслугоўванне
Сілавы агрэгат
Бензінавыя рухавікі
Капрамонт рухавіка
Сістэма змазкі
Сістэма астуджэння
Паліўная сістэма
Кіраванне рухавіком
Выхлапная сістэма
Трансмісія
Варыятар (CVT)
Раздатачная скрынка
Прывадныя валы
Задні мост
Шасі
Пярэдняя падвеска
Задняя падвеска
Рулявое кіраванне
Колы і шыны
Тармазная сістэма
Кузаў
Элементы кузава
Электраабсталяванне
Сілавыя прылады
Асвятленне і сігналізацыя
Абсталяванне і прыборы
Электрычныя схемы