NissanBook.ru
Аўтамабілі Land Rover Аўтамабілі Ford Аўтамабілі Volkswagen Аўтамабілі Skoda Аўтамабілі LADA Аўтамабілі Renault Аўтамабілі Peugeot
Беларускі Русский
English
Български
Український
Српски
Hrvatski
Română
Polski
Slovenský
Magyar
У закладкі Артыкулы Мапа Кантакты Пошук:
 
 
 
 
 
 
 
 
 
 
 
 
Almera Maxima Murano Pathfinder Patrol Primera Qashqai Serena Sunny Teana X-Trail Іншыя
Murano 1 (2002-2007, бензін)
  • Галоўная
  • Мурано
  • Z50 (2002-2007)
  • Сілавы агрэгат
  • Кіраванне рухавіком
  • Сістэмы кіравання рухавіку — агульнае апісанне

Сістэмы кіравання рухавіку — агульнае апісанне (Nissan Murano Z50)

0

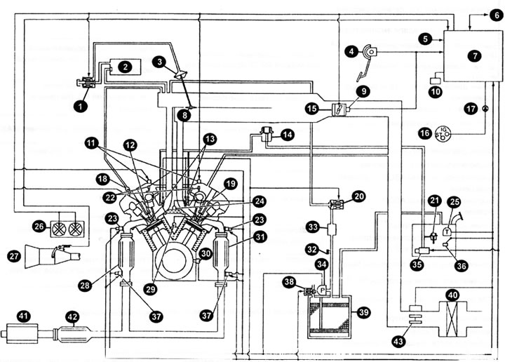
Схема сістэмы кіравання рухавіком





1 - саленоідны клапан кіравання VIAS; 2 - вакуумная камера; 3 - прывад магутнаснага клапана; 4 — датчык становішча педалі акселератара; 5 - напружанне акумулятарнай батарэі; 6 - злучэнне па шыне CAN; 7 — модуль кіравання рухавіком (ЕСМ); 8 - магутнасны клапан; 9 - датчык становішча дросельнай засланкі; 10 - дыягнастычны штэкер; 11 - саленоідны клапан кіравання фазамі впускных клапанаў; 12 - свечка запальвання; 13 - паліўная фарсунка; 14 - рэгулятар ціску паліва; 15 - электрычны выканаўчы механізм кіравання дросельнай засланкай; 16 - выключальнік запальвання; 17 - кантрольная лямпа наяўнасці няспраўнасцяў (MIL); 18 - клапан прымусовай вентыляцыі картэра рухавіка (PCV); 19 - шпулька запальвання (з сілавым транзістарам); 20 - саленоідны клапан кіравання ачысткай ёмістасці для пароў паліва (сістэма EVAP); 21 - рэгулятар ціску паліва; 22 - датчык становішча размеркавальнага вала (PHASE); 23 - награваны датчык кіслароду №1; 24 - датчык тэмпературы астуджальнай вадкасці ў рухавіку; 25 - датчык тэмпературы ў паліўным баку; 26 - вентылятар сістэмы астуджэння; 27 - выключальнік індыкацыі дыяпазонаў Р і N (PNP); 28 - трохступеністы каталізатар (у калектары); 29 - датчык дэтанацыі; 30 - датчык становішча каленчатага вала (POS); 31 - трохступеністы каталізатар (у калектары); 32 - канал сістэмы кантролю выпарэння паліва (EVAP); 33 - рэзанатар ачысткі ёмістасці для пароў паліва; 34 - датчык ціску сістэмы кантролю выпарэння паліва (EVAP); 35 - паліўная помпа; 36 - датчык колькасці паліва; 37 - награваны датчык кіслароду №2; 38 - саленоідны клапан кіравання вентыляцыяй ёмістасці для пароў паліва (EVAP); 39 - ёмістасць для пароў паліва; 40 - паветраачышчальнік; 41 - глушыцель; 42 - трохступеністы каталізатар (пад дном); 43 - расходамер (датчык масавага расходу) паветра і датчык тэмпературы паступае паветра.



Структурная схема сістэмы ўпырску паліва



Уваходныя датчыкіФункцыі модуля кіравання рухавіком (ЕСМ)Выходныя выканаўчыя прылады
123
Датчык становішча размеркавальнага вала (PHASE)
Датчык становішча каленчатага вала (POS)
Расходамер паветра
Кіраванне ўпырскам паліва і складам топливовоздушной сумесіПаліўныя фарсункі
Электронная сістэма запальванняСілавы транзістар
Датчык тэмпературы астуджальнай вадкасці
Награвальны датчык кіслароду №1
Датчык становішча дросельнай засланкі
Датчык становішча педалі акселератара
Выключальнік індыкацыі дыяпазонаў Р і N (PNP)
Датчык тэмпературы паступае паветра
Датчык ціску ва ўзмацняльніку рулявога кіравання
Выключальнік запальвання
Напружанне акумулятарнай батарэі
Датчык дэтанацыі
Датчык ціску холадагенту
Выключальнік сігналу тармажэння
Выключальнік сістэмы ASCD у рулявым кіраванні
Выключальнік сістэмы ASCD у тармазной сістэме
Датчык колькасці паліва *1*3
Датчык ціску ў сістэме кантролю выпарэння паліва (EVAP)
Датчык тэмпературы ў паліўным баку *1
Награвальны датчык кіслароду №2 *2
ТСМ (модуль кіравання трансмісіяй)*3
Выключальнік кандыцыянера *3
Датчык хуткасці кола *3
Датчык хуткасці кручэння першаснага шківа *3
Датчык хуткасці кручэння другаснага шківа *3
Сігнал электрычнай нагрузкі *3
Блок кіравання VDC/TCS/ABS (мадэлі з VDC)
Выканаўчы механізм і электрычны блок (блок кіравання) ABS (мадэлі без VDC)
Сістэма кантролю патрабаванага крутоўнага моманту NISSANЭлектрычны выканаўчы механізм кіравання дросельнай засланкай
Паліўная фарсунка
Кіраванне паліўнай помпайРэле паліўнай помпы *4
Сістэма кіравання хуткасцю аўтамабіля ASCD (круіз-кантроль)Электрычны выканаўчы механізм кіравання дросельнай засланкай
Бартавая сістэма дыягностыкіКантрольная лямпа наяўнасці няспраўнасцяў MIL (на панэлі прыбораў) *4
Кіраванне магутнасным клапанамСаленоідны клапан кіравання VIAS
Апора рухавіка з электроннымКіраванне апорамі рухавіка кіраваннем
Кіраванне награвальнікам награвальнага кіслароду №1Награвальнік награвальнага датчыка датчыка кіслароду №1
Кіраванне награвальнікам награвальнага датчыка кіслароду №2Награвальнік награвальнага датчыка кіслароду №2
Кантроль патоку пароў у сістэме ачысткі ёмістасці для пароў паліва (EVAP)Саленоідны клапан кіравання ачысткай ёмістасці для пароў паліва (сістэма EVAP)
Упраўленне адключэннем кандыцыянераРэле кандыцыянера *4
Кіраванне вентылятарам сістэмы астуджэнняРэле вентылятара сістэмы астуджэння*4
Бартавая дыягностыка для сістэмы кантролю выпарэння паліва EVAPСаленоідны клапан кіравання вентыляцыяй ёмістасці для пароў паліва (EVAP)



  • гэтыя датчыкі не выкарыстоўваюцца для кіравання сістэмамі рухавіка. Яны выкарыстоўваюцца толькі для бартавой дыягностыкі.
  • гэты датчык не выкарыстоўваецца для кіравання сістэмамі рухавіка пры нармальных умовах.
  • гэтыя ўваходныя сігналы перадаюцца на ЕСМ па шыне CAN.
  • гэтыя ўваходныя сігналы перадаюцца ад ЕСМ па шыне CAN.

Сістэма шматкропкавага ўпырску паліва (MFI)



Колькасць паліва, які ўпырскваецца з фарсункі, вызначаецца модулем кіравання рухавіком (ЕСМ). ЕСМ кантралюе працягласць перыяду, на працягу якога клапан фарсункі застаецца адчыненым, г.зн. працягласць імпульсу ўпырску. Колькасць упырскваемага паліва з'яўляецца запраграмаванай велічынёй, занесенай у памяць ЕСМ, запраграмаваная велічыня вызначаецца ўмовамі працы рухавіка. Гэтыя ўмовы вызначаюцца па ўваходных сігналах (хуткасць кручэння рухавіка і колькасць паступаючага паветра), якія паступаюць ад датчыка становішча каленчатага вала і расходомера паветра.

Акрамя гэтага, колькасць упырскваемага паліва можа змяняцца для паляпшэння працы рухавіка пры розных умовах, пералічаных ніжэй.

Павелічэнне колькасці ўпырскваемага паліва


  • Прагрэў рухавіка.
  • Запуск рухавіка.
  • Разгон.
  • Праца гарачага рухавіка.
  • Пры пераключэнні рычага селектара з дыяпазону "N" у дыяпазон "D".
  • Праца рухавіка з высокай нагрузкай і рух з высокай хуткасцю.

Памяншэнне колькасці ўпырскваемага паліва


  • Запаволенне.
  • Праца рухавіка на высокіх хуткасцях кручэння.

Размяшчэнне дэталяў сістэмы кіравання рухавіком у маторным адсеку





1 - датчык ціску холадагенту; 2 – IPDM E/R ("Інтэлектуальны" электрамантажны блок); 3 - саленоідны клапан кіравання VIAS; 4 - датчык дэтанацыі; 5 - датчык ціску ва ўзмацняльніку рулявога кіравання; 6 - выканаўчы механізм магутнаснага клапана; 7 - саленоідны клапан кіравання фазамі впускных клапанаў (першы шэраг цыліндраў); 8 - шпулька запальвання (з сілавым транзістарам) і свечкай запальвання (першы шэраг цыліндраў); 9 - фарсунка (першы шэраг цыліндраў); 10 - саленоідны клапан кіравання ачысткай ёмістасці для пароў паліва сістэмы EVAP; 11 - электрычны выканаўчы механізм кіравання дросельнай засланкай; 12 — сэрвісны канал сістэмы EVAP; 13 - датчык становішча размеркавальнага вала (PHASE) (першы шэраг цыліндраў); 14 - расходамер паветра (з датчыкам тэмпературы паступае паветра); 15 - вакуумная камера; 16 - фарсунка (другі шэраг цыліндраў); 17 - датчык тэмпературы астуджальнай вадкасці; 18 - датчык становішча размеркавальнага вала (PHASE) (другі шэраг цыліндраў); 19 - электрарухавік вентылятара сістэмы астуджэння №2; 20 - датчык становішча каленчатага вала (POS); 21 - катушка запальвання (з сілавым транзістарам) і свечкай запальвання (другі шэраг цыліндраў); 22 - награваны датчык кіслароду №1 (другі шэраг цыліндраў); 23 - электрарухавік вентылятара сістэмы астуджэння №1; 24 - саленоідны клапан кіравання фазамі впускных клапанаў (другі шэраг цыліндраў); 25 — штэкер джгута правадоў награвальнага датчыка кіслароду №1 (другі шэраг цыліндраў).



Кіраванне складам топливовоздушной сумесі ў рэжыме са зваротнай сувяззю (кіраванне са зваротнай сувяззю)



Сістэма кіравання складам сумесі са зваротнай сувяззю забяспечвае аптымальныя суадносіны паветра-паліва для забеспячэння эфектыўнага рэжыму працы рухавіка і зніжэнні таксічных выкідаў. Трохступеньчатая каталізатар, размешчаны ў калектары, лепш за ўсё зніжае канцэнтрацыю СА, СН і NOx у адпрацаваўшых газах. У дадзенай сістэме награваны датчык кіслароду №1, змешчаны ў выпускным калектары, выкарыстоўваецца для кантролю таго, на якой сумесі працуе рухавік - узбагачанай або збедненай. ЕСМ рэгулюе працягласць імпульсу ўпырску ў адпаведнасці з сігналамі, якія паступаюць аддатчыкаў. Гэта дазваляе падтрымліваць склад топливовоздушной сумесі блізкім да стехиометрическому (сумесь ідэальнага складу).

Такі рэжым працы называюць кіраваннем у рэжыме са зваротнай сувяззю.

Награваны датчык кіслароду №2 размяшчаецца за трохступеністым каталізатарам у выпускным калектары. Нават пры змене характарыстык пераключэння награвальнага датчыка кіслароду №1, суадносіны паветра і палівы ў сумесі кантралюецца для забеспячэння стехиометрического складу сумесі з дапамогай сігналаў ад награванага датчыка кіслароду №2.

Рэжым кіравання без зваротнай сувязі мае месца ў тых выпадках, калі ЕСМ вызначае адну з пералічаных ніжэй умоў. Пры гэтым для стабілізацыі згарання паліва кіраванне ў рэжыме са зваротнай сувяззю спыняецца.
  • Запаволенне ці разгон.
  • Праца рухавіка з высокай нагрузкай, рух з высокай хуткасцю.
  • Няспраўнасць награванага датчыка кіслароду №1 або яго ланцуга.
  • Недастатковая актывацыя награвальнага датчыка кіслароду №1 пры нізкай тэмпературы астуджальнай вадкасці.
  • Высокая тэмпература астуджальнай вадкасці.
  • Прагрэў рухавіка.
  • Пасля пераключэння рычага селектара з дыяпазону "N" у дыяпазон "D".
  • Запуск рухавіка.

Сістэма кіравання складам сумесі ў рэжыме са зваротнай сувяззю кантралюе сігнал, які адпавядае складу сумесі і які паступае ад награванага датчыка кіслароду №1. Потым гэты сігнал зваротнай сувязі падаецца на ЕСМ. ЕСМ падтрымлівае склад паліва-паветранай сумесі як мага бліжэй да тэарэтычнага складу. Аднак базавыя суадносіны паветра-паліва не абавязкова кантралююцца так, як загадана першапачаткова. Змены канструкцыі вузлоў у працэсе вытворчасці (напрыклад, параметры награваецца плёнкі для расходомера паветра) і змены характарыстык, якія з'яўляюцца падчас працы рухавіка (напрыклад, забіванне фарсункі), непасрэдна ўплываюць на склад сумесі.


Такім чынам, у сістэме адсочваецца розніца паміж базавым і тэарэтычным складам сумесі. Пасля гэтага яна аблічваецца і атрымліваецца новае значэнне працягласці імпульсу ўпырску для аўтаматычнай кампенсацыі розніцы паміж двума значэннямі складу сумесі.

Тэрмін "паліўная карэкцыя" ставіцца да кампенсавальнага значэння ў параўнанні з базавай працягласцю імпульсу ўпырску ў рэжыме кіравання са зваротнай сувяззю. Паліўная карэкцыя можа складацца з як кароткачасовую, так і доўгачасовую карэкцыю.

Кароткачасовая паліўная карэкцыя - гэта кароткачасовая змена падачы паліва, выкарыстоўванае для падтрымання складу топливовоздушной сумесі, блізкага да тэарэтычнага значэння. Сігнал ад награваемага датчыка кіслароду №1 паказвае, узбагачанай або збедненай з'яўляецца сумесь у параўнанні з тэарэтычным складам. Пасля гэтага з дапамогай сігналу аб'ём упырскваемага паліва памяншаецца, калі сумесь была ўзбагачанай ці павялічваецца, калі сумесь была збедненай.

Доўгачасовая паліўная карэкцыя - гэта агульная змена падачы паліва, якое праводзіцца на працягу доўгага часу для кампенсавання стала прысутнага адхіленні кароткачасовай карэкцыі ад базавага значэння. Такое адхіленне можа адбывацца з-за індывідуальных асаблівасцяў рухавіка, зносу дэталяў і змен навакольных умоў.

Электронная сістэма запальвання (EI)



ЕСМ кантралюе момант запальвання з ланцугом падтрымання аптымальнага складу паліва-паветранай сумесі ў кожным з рэжымаў працы рухавіка. Дадзеныя па моманте запальвання захоўваюцца ў памяці ЕСМ.

ЕСМ атрымлівае інфармацыю аб працягласці імпульсу ўпырску і сігнал ад датчыка становішча размеркавальнага вала. Пасля абліку атрыманых дадзеных сігналы кіравання запальваннем перадаюцца на сілавы транзістар.

Пры апісаных далей рэжымах момант запальвання правяраецца ЕСМ і параўноўваецца з іншымі дадзенымі, якія знаходзяцца ў памяці ЕСМ.
  • Запуск рухавіка,
  • Прагрэў рухавіка.
  • Халасты ход.
  • Нізкая напруга акумулятарнай батарэі,
  • Разгон.

Сістэма запазнення моманту запальвання пры дэтанацыі прызначаная толькі для экстрэмальных выпадкаў. Базавыя значэнні моманту запальвання праграмуюцца ў рэжыме адсутнасці дэтанацыі і з разлікам на выкарыстанне рэкамендаванага паліва і сухое надвор'е. Сістэма запазнення моманту запальвання пры нармальнай працы рухавіка не функцыянуе. Пры з'яўленні дэтанацыі датчык дэтанацыі вызначае дадзены стан, і сігнал ад датчыка паступае на ЕСМ. Для ўхілення дэтанацыі ЕСМ ссоўвае момант запальвання ў бок запазнення.

Сістэма кантролю патрабаванага крутоўнага моманту NISSAN (NTD)



Сістэма кантролю NTD вызначае неабходную цягу рухавіка на аснове дадзеных аб працы педалі акселератара і аб бягучых умовах руху. Пасля гэтага сістэма падбірае патрабаваны крутоўны момант рухавіка, які неабходзен для карэкціроўкі змен супраціву руху, атмасфернага ціску і працы сілавога агрэгата. З дапамогай электрычнага выканаўчага механізму кіравання дросельнай засланкай сістэма забяспечвае такі крутоўны момант рухавіка, які злучаны лінейнай залежнасцю з велічынёй перасоўвання педалі акселератара.

Падчас карэкцыі змен супраціву руху сістэма кантролю для карэкціроўкі разлічваецца крутоўнага моманту параўноўвае разліковае значэнне крутоўнага моманту рухавіка, паскарэнне аўтамабіля і супраціў руху на роўнай дарозе, разлічвае прырост вагі аўтамабіля і змена супраціву руху, выкліканае рухам у гару ці з гары.

Сістэма карэкцыі змен атмасфернага ціску параўноўвае разліковае значэнне крутоўнага моманту рухавіка, атрыманае з значэнняў хуткасці паветранага струменя, са значэннем крутоўнага моманту, неабходнага для забеспячэння патрабаванай цягі, і для карэкцыі разліковага значэння крутоўнага моманту вызначае змену атмасфернага ціску. Дадзеная сістэма забяспечвае звычайнае рух аўтамабіля па горных дарогах і на вялікай вышыні ў шырокім дыяпазоне хуткасцяў без пагаршэння працы рухавіка.

Сістэма кіравання адключэннем кандыцыянера



Дадзеная сістэма паляпшае працу рухавіка пры ўключаным кандыцыянеры. Пры пералічаных ніжэй умовах кандыцыянер адключаецца.
  • Педаль акселератара націснутая да ўпора.
  • Рухавік пракручваецца стартарам.
  • Рухавік круціцца з высокай хуткасцю.
  • Занадта высокая тэмпература астуджальнай вадкасці.
  • Узмацняльнік рулявога кіравання працуе пры нізкіх хуткасцях кручэння рухавіка або пры нізкіх хуткасцях руху аўтамабіля.
  • Празмерна нізкія хуткасці кручэння рухавіка.
  • Празмерна нізкае ці празмерна высокае ціск холадагенту.

Упраўленне адсечкай падачы паліва (пры адсутнасці нагрузкі і высокіх хуткасцях кручэння рухавіка)



Калі хуткасць кручэння рухавіка перавышае 1800 аб/мін і ён працуе без нагрузкі (напрыклад, у дыяпазоне "N" і пры хуткасці кручэння рухавіка больш 1800 аб/мін), праз некаторы час падача паліва будзе спыненая. Дакладнае значэнне моманту адключэння падачы паліва змяняецца ў адпаведнасці са хуткасцю кручэння рухавіка. Адсечка падачы паліва будзе працягвацца датуль, пакуль хуткасць кручэння рухавіка не дасягне значэнні 1500 аб/мін, пасля чаго падача паліва адновіцца.

Увага: Гэтая функцыя адрозніваецца ад функцыі кіравання пры тармажэнні рухавіком.


Гэты артыкул даступны на: рускай, англійскай, балгарскай, украінскай, сербскай, харвацкай, румынскай, польскай, славацкай, венгерскай
Артыкул быў правераны: Філатаў Макар
Адправіць гэтую інфармацыю вашым сябрам:

◀ Папярэднія
Murano 1: Кіраванне рухавіком
Наступныя ▶

 
Дыягностыка няспраўнасцяў сістэмы кіравання рухавіком
Электронны блок кіравання (ECM)
Датчык становішча размеркавальнага вала
Датчык масавага расходу паветра (расходамер паветра)
Датчык тэмпературы астуджальнай вадкасці
Падобная інфармацыя для іншых мадэляў Нісан

➜ Агульнае абслугоўванне Нісан Ноўт 1 (2004-2013)
➜ Агульнае абслугоўванне звонку аўтамабіля Нісан X-Trail 2 (2007-2013, бензін)
➜ Агульнае апісанне рухавікоў Нісан Bluebird T12 (1986-1991)
➜ Свечкі запальвання — агульнае апісанне Нісан Прымера 1 (1990-1996, бензін)
➜ Агульнае тэхабслугоўванне Нісан Альмера 1 (1995-2000)
Спасылка ў розных фарматах на гэты артыкул
TEXTHTMLBB Code
Каментары і водгукі наведвальнікаў
Каментароў пакуль няма


Колькі будзе 47 + 22 ?

       





Murano 1 (2002-2007, бензін) 
  • Агульная інфармацыя
  • Увядзенне ў кіраўніцтва
  • Тэхнічнае абслугоўванне
  • Сілавы агрэгат
  • Бензінавыя рухавікі
  • Капрамонт рухавіка
  • Сістэма змазкі
  • Сістэма астуджэння
  • Паліўная сістэма
  • Кіраванне рухавіком
  • Выхлапная сістэма
  • Трансмісія
  • Варыятар (CVT)
  • Раздатачная скрынка
  • Прывадныя валы
  • Задні мост
  • Шасі
  • Пярэдняя падвеска
  • Задняя падвеска
  • Рулявое кіраванне
  • Колы і шыны
  • Тармазная сістэма
  • Кузаў
  • Элементы кузава
  • Электраабсталяванне
  • Сілавыя прылады
  • Асвятленне і сігналізацыя
  • Абсталяванне і прыборы
  • Электрычныя схемы
NissanBook.ru © 2018–2025 · Мабільная версія · Артыкулы аб Нісане · Мапа сайту: EN BG BY UA RS HR RO PL SK HU · Зваротная сувязь · Пошук па сайце · У закладкі
Альмера 1 (N15) · Максіма 4 (A32) · Murano 1 (Z50, бензін) · Тэрана 1 (бензін) · Патрол 4 (Y60, бензін) · Прымера 1 (P10, бензін) · Кашкай 1 (J10) · Серэна 2 (C24) · Санні 7 (B13) · Bluebird T12 () · X-Trail 2 (T31, бензін) · Ноўт 1 · Мікра 3 (бензін) ·